XBD-W型TSWA臥式多級消防泵
- 型 號:
- 類 別:
- 價 格:¥咨詢
- 產 地:
產品描述
XBD-TSWA臥式多級消防泵性能及優點:
產品概述:效率高、能耗低、噪音低、振動小、結構合理、壽命長。XBD系列消防泵是我公司根據市場對消防泵的實際需要及特殊的使用要求,嚴格按照國家最新頒布的GB6245-1998《消防泵性能要求和試驗方法標準研制開發的新型消防產品。經國家消防裝備質量監督檢測中心檢測,各項性能指標均達到或超過標準的要求.
XBD-TSWA臥式多級消防泵產品用途:
XBD系列消防泵主要用于各企事業單位、工程建設、高層大廈等固定消防系統中的消防栓滅火系統、自動噴淋滅火系統等,又可用于消防、生活、生產共用給水系統及建筑、市政給排水等。
XBD-TSWA臥式多級消防泵應用范圍:
消防栓供水、噴淋系統供水、消防泵系統穩壓、其它場合清潔液體的輸送。
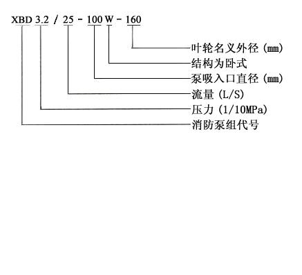
XBD- TSWA臥式多級消防泵技術參數:
流量:5-60L/S
轉速:1450r/min
口徑:Φ50-Φ150
溫度范圍:10~50℃
工作壓力:≤1.3Mpa
性能參數
|
型 號 |
流量 |
壓力 |
轉速 |
效率 |
功率 |
必需汽蝕余量 |
|
XBD1.8/5-50W |
4 |
0.20 |
1450 |
62 |
2.2 |
3.2 |
|
XBD2.7/5-50W |
4 |
0.30 |
1450 |
62 |
3 |
3.2 |
|
XBD3.6/5-50W |
4 |
0.40 |
1450 |
62 |
4 |
3.2 |
|
XBD4.5/5-50W |
4 |
0.50 |
1450 |
62 |
5.5 |
3.2 |
|
XBD5.4/5-50W |
4 |
0.60 |
1450 |
62 |
5.5 |
3.2 |
|
XBD6.3/5-50W |
4 |
0.70 |
1450 |
62 |
7.5 |
3.2 |
|
XBD7.2/5-50W |
4 |
0.80 |
1450 |
62 |
7.5 |
3.2 |
|
XBD8.1/5-50W |
4 |
0.90 |
1450 |
62 |
7.5 |
3.2 |
|
XBD2.3/10-75W |
8 |
0.25 |
1450 |
63 |
5.5 |
3.0 |
|
XBD3.4/10-75W |
8 |
0.37 |
1450 |
63 |
7.5 |
3.0 |
|
XBD4.6/10-75W |
8 |
0.50 |
1450 |
63 |
11 |
3.0 |
|
XBD5.5/10-75W |
8 |
0.62 |
1450 |
63 |
11 |
3.0 |
|
XBD6.9/10-75W |
8 |
0.75 |
1450 |
63 |
15 |
3.0 |
|
XBD8.0/10-75W |
8 |
0.87 |
1450 |
63 |
15 |
3.0 |
|
XBD9.2/10-75W |
8 |
1.00 |
1450 |
63 |
18.5 |
3.0 |
|
XBD10.3/10-75W |
8 |
1.12 |
1450 |
63 |
18.5 |
3.0 |
|
XBD2.9/20-100W |
15 |
0.32 |
1450 |
68 |
11 |
3.5 |
|
XBD4.3/20-100W |
15 |
0.48 |
1450 |
68 |
15 |
3.5 |
|
XBD5.8/20-100W |
15 |
0.64 |
1450 |
68 |
22 |
3.5 |
|
XBD7.2/20-100W |
15 |
0.80 |
1450 |
68 |
30 |
3.5 |
|
XBD8.6/20-100W |
15 |
0.96 |
1450 |
68 |
30 |
3.5 |
|
XBD10.1/20-100W |
15 |
1.12 |
1450 |
68 |
37 |
3.5 |
|
XBD11.5/20-100W |
15 |
1.28 |
1450 |
68 |
45 |
3.5 |
|
XBD13.0/20-100W |
15 |
1.44 |
1450 |
68 |
45 |
3.5 |
|
XBD4.2/25-125W |
20 |
0.44 |
1450 |
69 |
22 |
3.5 |
|
XBD6.3/25-125W |
20 |
0.66 |
1450 |
69 |
30 |
3.5 |
|
XBD8.4/25-125W |
20 |
0.88 |
1450 |
69 |
45 |
3.5 |
|
XBD10.5/25-125W |
20 |
1.10 |
1450 |
69 |
55 |
3.5 |
|
XBD12.6/25-125W |
20 |
1.32 |
1450 |
69 |
75 |
3.5 |
|
XBD14.7/25-125W |
20 |
1.54 |
1450 |
69 |
75 |
3.5 |
|
XBD16.8/25-125W |
20 |
1.76 |
1450 |
69 |
90 |
3.5 |
|
XBD18.9/25-125W |
20 |
1.98 |
1450 |
69 |
90 |
3.5 |
|
XBD5.8/45-150W |
35 |
0.62 |
1450 |
72 |
45 |
3.0 |
|
XBD8.7/45-150W |
35 |
0.93 |
1450 |
72 |
75 |
3.0 |
|
XBD11.6/45-150W |
35 |
1.24 |
1450 |
72 |
90 |
3.0 |
|
XBD14.5/45-150W |
35 |
1.55 |
1450 |
72 |
110 |
3.0 |
|
XBD17.4/45-150W |
35 |
1.86 |
1450 |
72 |
135 |
3.0 |
|
XBD20.3/45-150W |
35 |
2.17 |
1450 |
72 |
155 |
3.0 |
|
XBD23.2/45-150W |
35 |
2.48 |
1450 |
72 |
180 |
3.0 |
|
XBD26.1/45-150W |
35 |
2.79 |
1450 |
72 |
180 |
3.0 |
產品結構

